This article mainly discusses several common short circuit protections of IGBT in low-voltage and medium-power systems, focusing on the method of detecting Vce. The working principle of short circuit protection and the rationality of protection circuit design are briefly explained.
Introduction to Short Circuit Protection Scheme
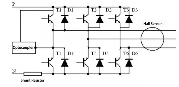
In the common short circuit protection design, there are three main methods of current sampling, namely: N-BUS (neutral line) shunt resistance detection, output Hall detection, and Vce voltage detection.

By connecting a resistor with a very small resistance in series in the bus circuit, the voltage signal is used as the basis for judging short circuit according to Ohm's law.
- This method has high accuracy and sensitivity, and can protect short circuit to ground.
- The disadvantage is that it is only suitable for low-power machines, and large current requires too much power for the resistor.
As the response time of the Hall sensor continues to improve, it not only has the function of converting the current size, but also can realize the protection of short-circuit current through the hardware circuit. Due to the response time problem of Hall detection, the reliability is relatively lower than the other two methods. Since the Hall sensor is installed at the output end, there is no way to protect the upper and lower tubes from being directly connected.
The optocoupler protects IGBT by detecting the C-E voltage. According to the relationship between Vce and Ic, when Ic rises rapidly, Vce rises accordingly. When the Vce value rises to the protection point voltage, the optocoupler will realize soft shutdown by itself, and send the error signal to the DSP at the same time. The whole process is generally between 5-10us. Since this type of protection has a very high sensitivity and poor accuracy, it is only suitable for short-circuit protection.

Figure 2 is the relationship between Vce and Ic of GD200HFL120C2S.
As Vce increases, the amplitude of IC increases. Ic at +7V actually far exceeds the short-circuit current of the module. When doing dynamic short-circuit testing, parameters such as L, Vg, tr, and tf are strictly and stably controlled. The current is generally controlled at 8-10 times Ic, as shown in Figure 3. However, when testing short circuits on the system, the current tends to rise higher due to switch characteristics, loop loads, and interference.
Common Short-circuit Protection Driver Optocouplers
(I) PC929
PC929 is a common driver optocoupler in the inverter industry. It has a short-circuit protection function (PC923 has no protection). Since its output peak current is only 0.4A, when driving a larger power IGBT, it needs to be amplified by the back-end tube pair to drive the IGBT. The specific current that PC929 can drive depends on the choice of the tube pair. As long as PC929 can drive the tube pair, and the tube pair can drive the IGBT, it can be achieved.
Figure 3 is the internal protection circuit of PC929:
- When the IGBT is turned off, the voltage of pin 9 C is pulled to zero.
- When the IGBT is turned on, Vcc charges Cp through Rc. When the charging voltage exceeds +7V, O2 output is soft-turned off, and FS sends an error signal to CPU at the same time. FS is low level valid, and the charging speed of Cp is determined by Rc and Cp.
- When the IGBT is turned off, C is quickly pulled down again, and the speed of pulling down is much faster than the IGBT turn-off speed.

Figure 3 is the internal protection circuit of PC929
Many people report that PC929 is prone to malfunction, but they are not very clear about the mechanism of malfunction. Some people think that the protection time is too short, and some people think that the voltage drop of IGBT is too large. Let's discuss the reasons why PC929 malfunctions, which is very important for the design of IGBT protection circuit.
Theoretically, the larger the Vce(sat), the faster the IGBT reaches the protection voltage +7V in the linear region. This is correct, but it is not the cause of malfunction. The value of Ic corresponding to the saturation voltage drop of +7V is much larger than the saturation voltage drop at the maximum overload current, while the voltage drop of general chips is only less than 1V. This difference will not cause malfunction in non-short circuit state.
When the IGBT is turned on normally, the main reason for the protection malfunction is the time when Vce drops when the IGBT is turned on, and the charging time of Cp, see Figure 4.
The power supply Vcc charges Cp through Rc, and the charging voltage is Ucp.

- If Vce drops along path a, Vce will drop below +7V before Ucp reaches +7V, and the voltage at pin 9 will not be higher than +7V.
- If Vce drops along path c, Vce will be higher than +7V when Ucp reaches +7V, and the voltage detection at pin 9 will be higher than +7V, and the short circuit protection will be tripped.
Conclusion: To avoid false operation during opening, the charging time can be extended or the opening speed can be faster.
(II) 316J
316J is also widely used as an optocoupler for IGBT driving and has Vce detection. The biggest difference between it and PC929 is that 316J can directly drive a 150A module without the need for a pair of tubes. In terms of protection mechanism, it is also very similar to PC929, as shown in Figure 5:
- When the IGBT is turned off, DESAT (14) is pulled to ground through a high-speed MOSFET.
- When the IGBT is turned on, the MOSFET is turned off, and the 14th foot is charged through the internal current source and capacitor.
- When the voltage rises to more than +7V, 316J is protected. PC929 uses Vcc to charge the capacitor through a resistor; 316J charges the capacitor directly through an internal current source.
Since a constant current source is used to charge the capacitor, the charging time can be calculated more accurately:
t=CV/I, select C=100p
t=100p*7V/250uA=2.8us
This means that when turned on, Vce must drop below +7V within 2.8us, otherwise it will malfunction.

Figure 5
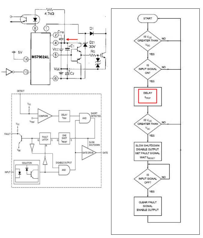
(III) M57959/M57962
Mitsubishi's M57959 and M57962 are also driver-integrated blocks with short-circuit protection function. Unlike PC929 and 316J, Mitsubishi packages the optocoupler and peripheral components together, and only needs to be installed.
- The advantages are high integration and easy installation.
- The disadvantage is that the internal device parameters cannot be changed.

According to the relevant data of M57962, when IGBT is turned on, it also charges the capacitor through Vcc and then compares it with the reference voltage Vtrip to determine whether it is short-circuited or not, which is similar to PC929. By changing the external capacitor Ctrip to adjust the DELAY time, the protection time can be adjusted to avoid false start-up operation.

Figure 6
Introduction to short circuit protection experiment
Short-circuit protection can be divided into phase-to-phase short-circuit and relative short-circuit according to the short-circuit form. However, no matter what kind of short-circuit, if you want current to flow, you have to form a loop, so when designing short-circuit protection, you can detect it at any position of the loop, and of course the effect is different. We generally choose to detect the Vce voltage because it is relatively effective and reliable.
In the phase-to-phase short-circuit protection test of the inverter industry, there are short-circuit first and then run and run first and then short-circuit. The short-circuit condition of the former is relatively simple, The output is already short-circuited.
When the opening signal arrives, the current begins to rise; the latter condition is more complicated. When the system is already running, the short-circuit position can be at any point in the working cycle, so the waveform of each short-circuit is also very different. So, which protection will have a larger current? After testing on the system, we found that the current can be higher in the short-circuit during operation. The reason is that when the IGBT is short-circuited when it is turned on, Vg will be raised more, and the Ic in the linear area is mainly affected by Vg.
Ires=Cres*dv/dt
△ Vg=Ires*(Rg+Rint)
Ic=K(Vg-Vth)2
Figure 7 shows the short-circuit waveform measured on the dynamic tester. We found that after Isc rises steadily, it is limited by the chip itself. During the whole process, the gate voltage Vg is not greatly disturbed.

Figure 7
--t1: dv/dt continues to affect Vg; Isc is in the rising stage, the slope is determined by the parasitic load inductance L, Isc=K(Vg-Vth)2
--t2: dv/dt stops affecting Vg, Vg decreases, and Isc decreases with Vg.
--t3: Vg is stable, Isc is stable.
--t4: IGBT is turned off, Isc decreases, Vce=Vdc+di/dt*Lbus, so there is voltage overshoot.

Figure 8
Summary
In short, IGBT is an important commutation device in the power circuit. Once an accident occurs, it is very likely to explode, so the protection of IGBT is particularly important. The probability of IGBT short circuit is not very high, but if a short circuit occurs and is not protected in time, the consequences will be devastating. Clarifying the IGBT short circuit protection principle and its working mode can help you design a reasonable protection circuit, which can protect the IGBT in time without affecting the normal operation of the system.

